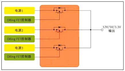
MOS管最常見的應用可能是電源中的開關元件,此外,它們對電源輸出也大有裨益。服務器和通信設備等應用一般都配置有多個并行電源,以支持N+1 冗余與持續工作 (圖1)。各并行電源平均分擔負載,確保系統即使在一個電源出現故障的情況下仍然能夠繼續工作。不過,這種架構還需要一種方法把并行電源的輸出連接在一起,并保證某個電源的故障不會影響到其它的電源。在每個電源的輸出端,有一個功率MOS管可以讓眾電源分擔負載,同時各電源又彼此隔離 。起這種作用的MOS管被稱為"ORing"FET,因為它們本質上是以 "OR" 邏輯來連接多個電源的輸出。
一、開關電源上的MOS管選擇方法


開關電源mos管選型
圖1:用于針對N+1冗余拓撲的并行電源控制的MOS管
在ORing FET應用中,MOS管的作用是開關器件,但是由于服務器類應用中電源不間斷工作,這個開關實際上始終處于導通狀態。其開關功能只發揮在啟動和關斷,以及電源出現故障之時 。
相比從事以開關為核心應用的設計人員,ORing FET應用設計人員顯然必需關注MOS管的不同特性。以服務器為例,在正常工作期間,MOS管只相當于一個導體。因此,ORing FET應用設計人員最關心的是最小傳導損耗。
二、低RDS(ON) 可把BOM及PCB尺寸降至最小
一般而言,MOS管制造商采用RDS(ON) 參數來定義導通阻抗;對ORing FET應用來說,RDS(ON) 也是最重要的器件特性。數據手冊定義RDS(ON) 與柵極 (或驅動) 電壓 VGS 以及流經開關的電流有關,但對于充分的柵極驅動,RDS(ON) 是一個相對靜態參數。
若設計人員試圖開發尺寸最小、成本最低的電源,低導通阻抗更是加倍的重要。在電源設計中,每個電源常常需要多個ORing MOS管并行工作,需要多個器件來把電流傳送給負載。在許多情況下,設計人員必須并聯MOS管,以有效降低RDS(ON)。
需謹記,在 DC 電路中,并聯電阻性負載的等效阻抗小于每個負載單獨的阻抗值。比如,兩個并聯的2Ω 電阻相當于一個1Ω的電阻 。因此,一般來說,一個低RDS(ON) 值的MOS管,具備大額定電流,就可以讓設計人員把電源中所用MOS管的數目減至最少。
除了RDS(ON)之外,在MOS管的選擇過程中還有幾個MOS管參數也對電源設計人員非常重要。許多情況下,設計人員應該密切關注數據手冊上的安全工作區(SOA)曲線,該曲線同時描述了漏極電流和漏源電壓的關系?;旧希琒OA定義了MOSFET能夠安全工作的電源電壓和電流。在ORing FET應用中,首要問題是:在"完全導通狀態"下FET的電流傳送能力。實際上無需SOA曲線也可以獲得漏極電流值。
若設計是實現熱插拔功能,SOA曲線也許更能發揮作用。在這種情況下,MOS管需要部分導通工作。SOA曲線定義了不同脈沖期間的電流和電壓限值。
注意剛剛提到的額定電流,這也是值得考慮的熱參數,因為始終導通的MOS管很容易發熱。另外,日漸升高的結溫也會導致RDS(ON)的增加。MOS管數據手冊規定了熱阻抗參數,其定義為MOS管封裝的半導體結散熱能力。RθJC的最簡單的定義是結到管殼的熱阻抗。細言之,在實際測量中其代表從器件結(對于一個垂直MOS管,即裸片的上表面附近)到封裝外表面的熱阻抗,在數據手冊中有描述。若采用PowerQFN封裝,管殼定義為這個大漏極片的中心。因此,RθJC 定義了裸片與封裝系統的熱效應。RθJA 定義了從裸片表面到周圍環境的熱阻抗,而且一般通過一個腳注來標明與PCB設計的關系,包括鍍銅的層數和厚度。
三、開關電源中的MOS管
現在讓我們考慮開關電源應用,以及這種應用如何需要從一個不同的角度來審視數據手冊。從定義上而言,這種應用需要MOS管定期導通和關斷。同時,有數十種拓撲可用于開關電源,這里考慮一個簡單的例子。DC-DC電源中常用的基本降壓轉換器依賴兩個MOS管來執行開關功能(圖2),這些開關交替在電感里存儲能量,然后把能量釋放給負載。目前,設計人員常常選擇數百kHz乃至1 MHz以上的頻率,因為頻率越高,磁性元件可以更小更輕。
四、開關電源上的MOS管選擇方法


開關電源mos管選型
圖2:用于開關電源應用的MOS管對。(DC-DC控制器)
顯然,電源設計相當復雜,而且也沒有一個簡單的公式可用于MOS管的評估。但我們不妨考慮一些關鍵的參數,以及這些參數為什么至關重要。傳統上,許多電源設計人員都采用一個綜合品質因數(柵極電荷QG ×導通阻抗RDS(ON))來評估MOS管或對之進行等級劃分。
柵極電荷和導通阻抗之所以重要,是因為二者都對電源的效率有直接的影響。對效率有影響的損耗主要分為兩種形式--傳導損耗和開關損耗。
柵極電荷是產生開關損耗的主要原因。柵極電荷單位為納庫侖(nc),是MOS管柵極充電放電所需的能量。柵極電荷和導通阻抗RDS(ON) 在半導體設計和制造工藝中相互關聯,一般來說,器件的柵極電荷值較低,其導通阻抗參數就稍高。開關電源中第二重要的MOS管參數包括輸出電容、閾值電壓、柵極阻抗和雪崩能量。
某些特殊的拓撲也會改變不同MOS管參數的相關品質,例如,可以把傳統的同步降壓轉換器與諧振轉換器做比較。諧振轉換器只在VDS (漏源電壓)或ID (漏極電流)過零時才進行MOS管開關,從而可把開關損耗降至最低。這些技術被成為軟開關或零電壓開關(ZVS)或零電流開關(ZCS)技術。由于開關損耗被最小化,RDS(ON) 在這類拓撲中顯得更加重要。
低輸出電容(COSS)值對這兩類轉換器都大有好處。諧振轉換器中的諧振電路主要由變壓器的漏電感與COSS決定。此外,在兩個MOS管關斷的死區時間內,諧振電路必須讓COSS完全放電。
低輸出電容也有利于傳統的降壓轉換器(有時又稱為硬開關轉換器),不過原因不同。因為每個硬開關周期存儲在輸出電容中的能量會丟失,反之在諧振轉換器中能量反復循環。因此,低輸出電容對于同步降壓調節器的低邊開關尤其重要。
五、mos管初選基本步驟
1 電壓應力
在電源電路應用中,往往首先考慮漏源電壓VDS的選擇。在此上的基本原則為MOSFET實際工作環境中的最大峰值漏源極間的電壓不大于器件規格書中標稱漏源擊穿電壓的 90% 。
即:
VDS_peak ≤ 90% * V(BR)DSS
注:一般地, V(BR)DSS 具有正溫度系數。故應取設備最低工作溫度條件下之 V(BR)DSS 值作為參考。
2 漏極電流
其次考慮漏極電流的選擇?;驹瓌t為MOSFET實際工作環境中的最大周期漏極電流不大于規格書中標稱最大漏源電流的90%;漏極脈沖電流峰值不大于規格書中標稱漏極脈沖電流峰值的 90% 。
即:
ID_max ≤ 90% * ID
ID_pulse ≤ 90% * IDP
注:一般地,ID_max及ID_pulse具有負溫度系數,故應取器件在最大結溫條件下之ID_max及ID_pulse值作為參考。器件此參數的選擇是極為不確定的—主要是受工作環境,散熱技術,器件其它參數(如導通電阻,熱阻等)等相互制約影響所致。最終的判定依據是結點溫度(即如下第六條之“耗散功率約束”)。根據經驗,在實際應用中規格書目中之ID會比實際最大工作電流大數倍,這是因為散耗功率及溫升之限制約束。在初選計算時期還須根據下面第六條的散耗功率約束不斷調整此參數。建議初選于 3~5 倍左右 ID = (3~5)*ID_max 。
3 驅動要求
MOSFEF的驅動要求由其柵極總充電電量(Qg)參數決定。在滿足其它參數要求的情況下,盡量選擇Qg小者以便驅動電路的設計。驅動電壓選擇在保證遠離最大柵源電壓( VGSS )前提下使 Ron 盡量小的電壓值(一般使用器件規格書中的建議值)
4 損耗及散熱
小的 Ron 值有利于減小導通期間損耗,小的 Rth 值可減小溫度差(同樣耗散功率條件下),故有利于散熱。
5 損耗功率初算
MOSFET 損耗計算主要包含如下 8 個部分:
即:
PD = Pon + Poff + Poff_on + Pon_off + Pds + Pgs+Pd_f+Pd_recover
詳細計算公式應根據具體電路及工作條件而定。例如在同步整流的應用場合,還要考慮體內二極管正向導通期間的損耗和轉向截止時的反向恢復損耗。損耗計算可參考下文的“MOS管損耗的8個組成部分”部分。
6 耗散功率約束
器件穩態損耗功率 PD,max 應以器件最大工作結溫度限制作為考量依據。如能夠預先知道器件工作環境溫度,則可以按如下方法估算出最大的耗散功率:
即:
PD,max ≤ ( Tj,max - Tamb ) / Rθj-a
其中Rθj-a是器件結點到其工作環境之間的總熱阻包括Rθjuntion-case,Rθcase-sink,Rθsink-ambiance等。如其間還有絕緣材料還須將其熱阻考慮進去。
烜芯微專業制造二三極管,MOS管,20年,工廠直銷省20%,1500家電路電器生產企業選用,專業的工程師幫您穩定好每一批產品,如果您有遇到什么需要幫助解決的,可以點擊右邊的工程師,或者點擊銷售經理給您精準的報價以及產品介紹

